双机冗余热备计算机系统切换装置技术问题分析,核心交换机可以热备用吗
双机冗余热备计算机系统切换装置技术问题分析
核心交换机是否可以热备用。以下是以S9303为例联网的S9303核心交换机的拓扑图:核心交换机和接入交换机通过光纤连接,接入交换机北电4524和4548分别将两根光纤引向核心交换机S9303A和S9303B。内核间采用VRRP协议实现负载均衡和热备用性能。他们中的任何一个

机房监控冗余热备份如此重要,这些你都懂吗
您了解监控机房冗余热备份的重要性吗?机房环境监控专家深圳吉通回答:机房监控冗余技术的冗余技术是为了增加冗余设备,保证系统工作更加可靠和安全,增强稳定性 冗余技术是计算机系统可靠性设计中常用的技术。这是一项改进措施。冗余是指重复配置系统的某些组件。当系统出现故障时,配置的组件冗余地介入并承担故障组件的工作,从而减少系统的故障时间。 热备用:对于重要的服务,两台服务器用于相互备份,并一起执行相同的服务。 当一台服务器出现故障时,可以由另一台服务器提供服务。都连接到下位机。如果有可编程序控制器,在可编程序控制器上设置一个点x,如果x为0,设置1至x,监控x是否为1超过几秒钟,然后开始运行条件,如果x为0,关闭机器b,如果x为1,设置0至x,因此a用作备份机器,或如何在intouch之间通信。我不确定以上都是我的。如果网络冗余的第一种性能更好,但是如果进行了灾难冗余备份,则只能使用第二种,因为灾难冗余需要长距离光纤连接,所以只能使用多个设备进行备份。 我知道以前空调控制单元的冗余(1)重要过程单元:中央处理器(包括内存)和电源应为1B1冗余 (2)必要时,由可编程控制器硬件和热备软件组成的热备冗余系统,双或三冗余容错系统等。也可以选择。 b.& # 160;输入输出接口单元冗余(1)控制回路的多点输入输出卡,
核心交换机可以热备用吗
核心交换机是否可以热备用。以下是以S9303为例联网的S9303核心交换机的拓扑图:核心交换机和接入交换机通过光纤连接,接入交换机北电4524和4548分别将两根光纤引向核心交换机S9303A和S9303B。内核间采用VRRP协议实现负载均衡和热备用性能。他们中的任何一个

机房监控冗余热备份如此重要,这些你都懂吗
双机冗余热备计算机系统切换装置技术问题分析范文

计算机是控制系统的核心部件,负责控制、数据处理和通信等重要工作。高可靠性是控制计算机最重要的要求之一。冗余技术是设计两套或多套设备来完成系统中相同给定任务的技术。当系统出现故障时,冗余组件介入并承担工作,从而减少系统的故障时间,提高系统的可靠性,并将系统的故障率降低几个数量级。因此,对可靠性和稳定性要求高的控制计算机采用冗余设计是非常必要的。它的实现对提高整个系统的可靠性起着重要作用。
在航空航天、航空空和重要的地面控制系统中,计算机的冗余设计至关重要。冗余设计可以采取多种方式,根据冗余程度可以分为1:1冗余、1:2冗余等。根据工作模式分为热备份冗余和冷备份冗余。其中双机冗余冷备份或热备份采用1:1系统级冷备份或热备份冗余方法,具有设计相对简单、可靠性高的特点,广泛应用于地面控制系统中。
在双机冗余计算机系统的实现中,关键功能之一是信号切换,冗余切换装置负责冷备份或热备份两套计算机输入输出接口的正确可靠选择和切换,这是影响整个系统可靠性的重要环节。
1,系统组成和原则
本文介绍的双机冗余热备计算机系统包括两台计算机和一台冗余切换设备,分别标记为a机、b机和c机切换设备。系统的外部输出接口包括100兆以太网、DVI显示信号等。a机和b机由外部220伏交流电供电,c开关装置由a机或b机+12伏交流电供电,c开关装置面板设计有开关。在物理实现方面,三者应尽可能集成在一个盒子中,以减少信号的切换和传输距离,提高信号的完整性和切换的可靠性。
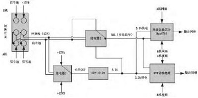
该双机冗余热备系统的框图如图1所示。

图1双机冗余热备系统框图
图1双机冗余热备系统组成框图(见下页)c切换装置的工作原理:当a机和b机同时通电时,c切换装置默认在a机开启(即切换开关切换到a机),由a机供电,其内部信号选择电路向外部输出a机的100兆字节网络和DVI显示信号。当a机出现异常时,c机开关装置的面板开关切换到b机,b机的电源也随之改变,b机的100兆网络和DVI显示信号输出到外部。c开关器件的内部信号选择和开关电路的示意图如图2所示。

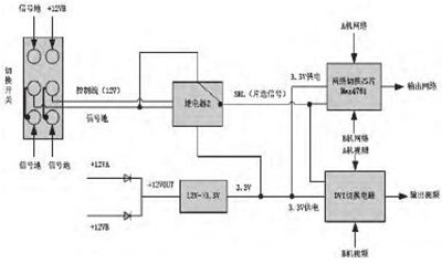
图2 C开关器件信号开关电路示意图
如图2所示,c开关装置的开关开关选通a机或b机,“电磁继电器1”的输出相应选择a机+12V或b机+12V,然后通过DC/DC转换为+3.3V,为100mb网络开关电路和DVI开关电路供电。同时,当开关开关在A机或B机上选通时,控制线分别为0V或12V电平,因此“电磁继电器2”的输出将相应地选择0V或3.3V电平,为100 Mbps网络开关电路和DVI开关电路提供SEL芯片选择信号。
2。开关设备的典型问题
与其他类似的开关设备一样,上述双机冗余开关设备存在两个典型问题:一是冗余开关设备不能正常切换或者切换功能不稳定;其次,信号完整性差,甚至信号被中断。导致开关可靠性差和信号完整性弱的主要原因有:整体架构设计不合理、开关芯片选择或使用不合理或不当、开关电路设计缺陷、系统干扰或抗干扰能力弱等。
在接下来的章节中,结合双机冗余热备系统的实际测量和应用经验,本文将对两个典型问题的技术要点进行分析,分析问题产生的原因和采取的解决方案,并阐明工程实施中的设计注意事项。
3,问题分析和措施
3.1 .总体框架的合理设计
在设计系统时,应尽可能将A机(主机)、B机(备用机)和C切换装置集成在一个盒子里,尽量印刷信号路由,减少信号切换和传输距离,以提高信号完整性和切换可靠性。对于各种开关信号,尤其是高速信号,在其不可避免的切换中,有必要从接口连接器的选择、电缆选择、印刷电路板布线规格等方面入手,保持信号的阻抗匹配。
A机(主机)、B机(备用机)和C开关装置的电源输入输出接口必须设置电源滤波器。应尽可能为每个输入/输出信号接口设计信号滤波器。此外,三个装置的互连电缆应提供屏蔽保护,以提高抗干扰能力,增强系统的电磁兼容性。
3.2、合理使用机械开关,减少干扰
首先,我们必须保证100米网络的稳定性和由甲乙双方机器输出的DVI显示信号。除了正确的电路设计,我们还应该注意抗干扰设计。在该系统中,a机和b机均提供220伏交流电源,并采用机械扭转开关直接控制220伏线路的通断。在启动期间,实际测量DVI显示信号,以显示偶然的闪烁现象。当另一个测量开关闭合时,可以在接地面上观察到图3所示的干扰。分析表明,该波形具有丰富的频谱成分,包括300 khz ~ 1 MHz低频成分和13MHZ高频振荡。正是这个波形干扰了DVI显示信号的输出,并导致显示闪屏。原因是当机械开关控制强电流时,当电源线上的金属触点彼此靠近时会发生电弧放电,导致电压和电流的跳变。较低频率和较高幅度的波形是由电压跳变引起的,较高频率和较低幅度的波形是由电流跳变引起的,这将影响其他信号的正常输出。
为了消除干扰,所采用的方法可以在电源线上使用液晶电路,并利用电感和电容的组合来减小波形。然而,电感体积庞大,实际上无法安装。另一种方法是使用机械开关来控制机器A和机器B的电源的使能端子来控制电源。取消电源线中机械开关串的直接连接方式,控制220伏线路的通断。由于甲乙电机电源的使能端子为+5V电平和小电流弱电信号,可以有效避免开关闭合时的干扰问题,增强系统的电磁兼容性。此外,C开关装置的开关也使用扭转开关来控制+12V的开/关,但由于其电流和能量小,测得的12V振荡幅度小。

图3干扰波形图(见下页)
3.3 .电磁继电器的合理使用及开关电路的优化
如图2所示,c开关装置的开关在a机或b机上选通,“电磁继电器1”的输出对应于a机的+12V(+12VA)或b机的+12V(+12TB)。然而,在实际测试过程中,发现继电器内部的开关动作会引起火花放电和12V振荡。对于12V至3.3V的DC/DC电路,也存在12V振荡。在交流开关装置的开关切换过程中,12VA关断,而12VB需要接近1秒才能连接。当DC/DC建立在0V至12V时,需要大电流,这将降低12V电压并引起振荡。如果在DC/DC电路的前端设计了一个大电容,电流将首先对电容充电,这将进一步导致12V电压被拉低。
为了消除12V振荡,可以在12V和12V端子处设计大电容器(用于储能),使得在12V或12V被切断之后,电容器放电继续提供电流,并且可以实现从0V到12V的稳定建立过程。另一种方法是直接取消“电磁继电器1”,在二极管分别连接后,将12VA和12TB串联和并联,确保12VA或12TB切断后,12V电源不会瞬间中断。据此,图4示出了改进的c开关器件的内部信号选择电路的示意图。

图4 C开关装置信号开关电路(改进后)示意图
3.4 .芯片选择信号的合理处理及开关电路的优化
芯片选择信号(SEL)是控制每个信号切换芯片的通道选择的使能信号。不同电平的芯片选择信号相应地选择不同的链路信道来实现信号切换。芯片选择信号设计是否合理、处理是否完善是关系到开关电路开关可靠性的一个重要环节。以该冗余开关器件中的SEL信号电路为例,结合工程测试中遇到的实际问题,通过对改进前后电路的比较分析,说明了设计中的注意事项。

图5选择芯片选择信号连接图
方案a,如图5所示,这是原SEL信号处理电路,其工作原理将参照图2进行说明:控制线有12V或信号两种状态,控制“电磁继电器2”的绕线端。当控制线为12V时,继电器输出为3.3V,即SEL为3.3V电平。当控制线为GND时,继电器输出为0V,即SEL为0V低电平,从而通过SEL的不同电平状态控制网络开关芯片选择不同的信号通道(通道A或通道B)。
图5的电路设计符合逻辑,但在实际测量中发现了切换不稳定现象,即100兆字节的网络信号不能偶尔从机器a切换到机器b。主要原因如下:
1.继电器是2JT5-2超小型通用电磁继电器。继电器的受控端触点需要至少10uA~15uA的微电流来维持吸力。检查MAX4761开关芯片的SEL引脚是否处于高阻抗状态。因此,在方案A中,无论继电器的受控端触点是连接到3.3V还是GND,都没有环路提供电流,这使得触点完全不能吸住,导致不稳定的SEL端状态并影响开关可靠性。
2.如第3.2节和第3.3节所述,当继电器的受控端子触点与3.3V端子接合时,这将导致3.3V的小幅度振荡,使选择开关电压不稳定(设计的RC电路不能完全滤除抖动),选择开关信号电压在振荡期间将超过3.3V,这也违反了MAX4761开关芯片信号电压应小于电源电压的要求(在本设计中,MAX4761开关芯片由3.3V供电),因此容易损坏芯片并导致功能故障。为了解决上述问题,可以简单地设计和分析如下图6至8所示的三种优化方案:

图6 SEL芯片选择信号连接图(改进后)
对于方案B,当继电器的受控端子触点连接到GND时,有一个回路形成电流,这可以确保触点被完全吸引,即SEL被拉至0V低电平。然而,在触点离开GND后,可立即将SEL拉至3.3V的高电平(不接合3.3端子)。从而解决了继电器受控端的触点吸引问题,保证了SEL端状态的稳定,也避免了3.3V的电压振荡,保证了芯片状态的稳定。注意:回路的形成是为了向继电器的受控端子触点提供电流,以确保吸引力。

图7 SEL芯片选择信号连接图(改进后)
对于方案C,当继电器的受控端子触点连接到3.3V时,可以形成回路以提供电流闭锁继电器来吸收。所设计的二极管可以防止SEL电压超过3.3V,避免芯片损坏。当触点离开3.3V(不接合GND端子)时,由于下拉电阻的设计,SEL可以被拉至低电平。该方案还有效解决了继电器控制端的触点吸引和3.3V电压振荡问题,保证了稳定的SEL端状态和稳定的芯片功能。
改进开关电路设计后,在真实安装环境中对交流、交流开关器件进行大样本测试,可以有效完成100兆网络和DVI信号的正常切换,大大提高了可靠性,满足实际应用要求。
4,结束语
冗余切换装置负责正确可靠地选择和切换两组相互备份的计算机输入/输出接口信号,这是影响整个系统可靠性的重要环节。然而,在工程实现中经常遇到开关可靠性差和信号完整性弱等问题。根据应用经验,分析了实践中遇到的典型技术问题,如整体结构不合理、干扰和开关电路设计不合理,并分别分析了其机理和改进方法。所列措施已在实际应用中得到验证,达到了良好的使用效果和预期目的,具有一定的参考价值。



